Dimmer

Link

Vorheriges Thema Nächstes Thema Kein Verzeichnis für dieses Thema  

 

Symbol Client:

 

 

clip0585

 

 

clip0586

 

Symbol kann im Client geändert werden.

 

 

 

 

Verhalten:

 

Schaltet bei einem Befehl permanent ein oder aus wenn der Impuls (Datenpunkt-Verhalten) nicht aktiviert wurde.

 

Befehle: SWITCH_ON , SWITCH_OFF, SET_VALUE

 

 

 

 

KNX:

 

 

 

Schreib-Register:

 

1 Bit - DPT 1.001 - Gruppenadresse zum einschalten. Setzen Flag muss in der ETS gesetzt sein.

 

Status Register:

 

1 Bit - DPT 1.001 - Gruppenadresse zur Rückmeldung vom Status des Dimmer - Ob ein oder ausgeschaltet.

 

Lesen Flag muss in der ETS gesetzt sein.

 

Rückmeldung bei Änderung muss aktiviert sein.

 

 

 

Dimmwert Schreiben:

 

1 Byte - DPT 5.001 (0-100%) Gruppenadresse zum setzen des Dimmwert. Setzen Flag muss in der ETS gesetzt sein.

 

Dimmwert Status:

 

1 Byte - DPT 5.001   (0-100%)  Gruppenadresse zur Rückmeldung vom Status des Dimmwert.

 

Lesen Flag muss in der ETS gesetzt sein.

 

Rückmeldung bei Änderung muss aktiviert sein.

 

 

clip0317

 

 

 

 

Modbus:

 

 Globale Variablen:

 

 DIMM_Buero_Write AT %MW0: BOOL;

 DIMM_Buero_Status AT %MW1: BOOL;

 DIMMWERT_Buero_Write AT %MW2: INT;

 DIMMWERT_Buero_Status AT %MW3: INT;

 

 

 

 

Schreib-Register: 12288

 

(%MW0 == 12288)

 

 

Status Register: 12289

 

(%MW1 == 12289)

 

 

Schreib-Register: 12290

 

(%MW2 == 12290)

 

 

Status Register: 12291

 

(%MW3 == 12291)

 

Jede Modbussadresse darf nur einmal verwendet werden, sonst reagieren mehrere Datenpunkte auf die Schaltbefehle oder der Staus stimmt nicht.

 

 

 

 

 

clip0319

 

 

 

 

clip0318

 

 

Unter "Konfiguration" - "Datenpunkt Verhalten" muss die Funktion "Impuls" bei DIMM ausgewählt werden. Sonst würde beim auslösen das Ein/Aus Register permanent auf 1 gesetzt werden. Somit hätte man keine Tastfunktion.

 

 

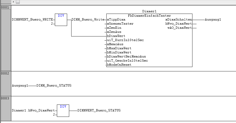
Modbus mit KNX:

 

clip0322

 

 

 

 

LCN:

 

 

Schreib-Register:

 

M000001.A1  Für Modul 1 Ausgang 1

 

 

Status Register:

 

M000001.A1  Für Modul 1 Ausgang 1

 

 

Dimmwert Schreiben:

 

M000001.A1  Für Modul 1 Ausgang 1

 

 

Dimmwert Status:

 

M000001.A1  Für Modul 1 Ausgang 1

 

 

 

clip0320