Jalousie Modbus

Link

Vorheriges Thema Nächstes Thema Kein Verzeichnis für dieses Thema  

Symbol Client:

 

clip0589

 

 

clip0590

 

 

Symbol kann im Client geändert werden.

 

 

 

 

Befehle: DOWN , STOP, UP , SET_POSITION, SET_SLAT_POSITION

 

 

 

 

Modbus:

 

 Globale Variablen:

 

 JALAUF_Buero_Write AT %MW0: BOOL;

 JALAB_Buero_Status AT %MW1: BOOL;

 

 JALPOS_Buero_Write AT %MW2: INT;

 JALPOS_Buero_Status AT %MW3: INT;

 

 

 JALLAM_Buero_Write AT %MW4: INT;

 JALLAM_Buero_Status AT %MW5: INT;

 

 

 

 

 

Jal ab Schreiben: 12288

 

(%MW0 == 12288)

 

 

Jal auf Schreiben: 12289

 

(%MW1 == 12289)

 

 

Jal Pos Schreiben: 12290

 

(%MW2 == 12290)

 

 

Jal Pos Status: 12291

 

(%MW3 == 12291)

 

 

Jal Lamelle Schreiben: 12292

 

(%MW4 == 12292)

 

 

Jal Lamelle Status: 12293

 

(%MW5 == 12293)

 

 

Jede Modbussadresse darf nur einmal verwendet werden, sonst reagieren mehrere Datenpunkte auf die Schaltbefehle oder der Staus stimmt nicht.

 

 

 

 

 

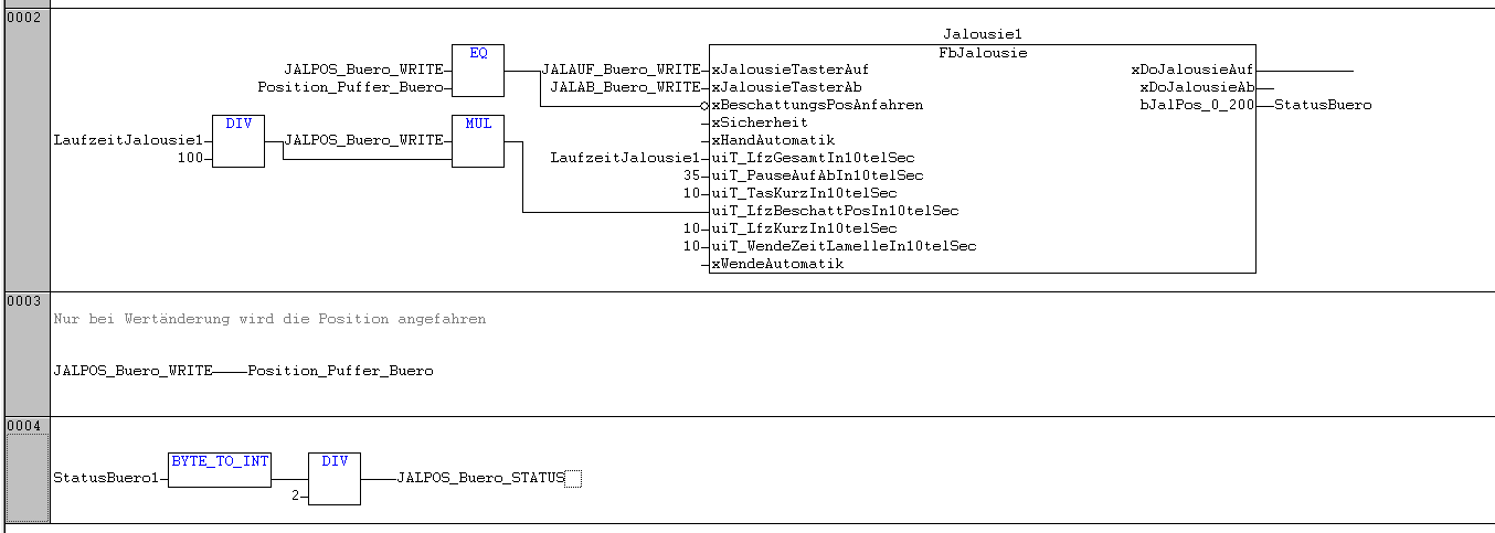
clip0339

 

 

 

 

clip0343

 

 

 

 

Modbus mit KNX:

 

clip0344

 

 

 

 

 

clip0340